1 引言
顆粒污泥技術具有剩余污泥排放量少,對污泥沉降系統要求低,可在高容積負荷下降解高濃度有機廢水,所需占地面積小等特點,因而在污水處理工藝中受到普遍關注.其中,好氧顆粒污泥技術一方面由于能產生不易發生污泥膨脹、抗沖擊能力強、能承受高有機負荷且集不同性質的微生物于一體的好氧顆粒污泥;另一方面克服了厭氧顆粒污泥技術較高的運行溫度、較長的啟動期、不可去除氮和磷等技術缺陷,已成為污水生物技術領域研究的新熱點.
近年來,國內外許多學者研究表明,反應器結構、沉淀時間、運轉負荷、接種污泥種類的不同對顆粒污泥形成有不同程度的影響.部分研究也發現(Jiang et al., 2003;Li et al., 2009),Ca2+、Mg2+不僅是厭氧顆粒污泥中的重要組分,而且與接種普通活性污泥相比,Ca2+、Mg2+的投加會影響厭氧顆粒污泥的物理和生物特性.有文獻指出(肖本益等,2002;李志健等,2011),Ca2+對微生物凝聚作用產生影響,添加Ca2+形成的厭氧顆粒污泥沉降性能好,并可加快反應器的啟動.Mg2+會影響高溫厭氧污泥的微生物特征,即Mg2+會影響污泥中各種微生物的相對數量,改變其中的優勢菌.
然而由于好氧顆粒污泥形成過程的復雜性,有關Ca2+、Mg2+對好氧污泥顆?;挠绊憴C制研究報道較少.因此,本試驗通過對好氧顆粒培養過程中污泥形態結構變化、性能變化等方面的對比研究,來探討添加Ca2+、Mg2+在好氧污泥顆?;M程中的作用及其機理,以期為好氧污泥快速顆粒化研究提供有益的參考.
2 材料與方法
2.1 原水水質與接種污泥
試驗用水為合肥市某高校生活污水,水質參數見表 1.
表1 合肥市某高校生活污水水質
試驗接種的絮狀活性污泥取自合肥市望塘污水處理廠二沉池回流污泥,其污泥濃度(MLSS)為2896 mg · L-1,污泥容積指數(SVI)為101 mg · L-1.各反應器污泥培養方式見表 2.
表2 好氧顆粒污泥培養方式
2.2 試驗裝置與運行方法
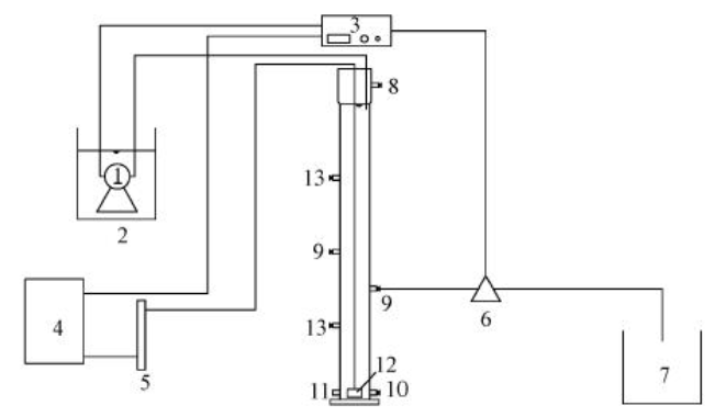
本試驗為平行試驗,采用3組圓柱形SBR反應器(R1、R2、R3,圖 1),反應器內徑均為7 cm,高為120 cm,有效容積為4 L.采用粘砂塊微孔曝氣器和空氣壓縮機來供氣,通過玻璃轉子流量計控制曝氣量.試驗在常溫下運行,同時定期測定反應器內pH值,并調節使其維持在6.5~7.5范圍內.SBR反應器的運行控制參數見表 3.
?圖 1 SBR試驗裝置(1.潛水泵,2.進水箱,3.時間控制裝置,4.空壓機,5.玻璃轉子流量計,6.排水電磁閥,7.出水箱,8.溢流口,9.排出口,10.放空口,11.排泥口,12.微孔曝氣頭,13.取樣口)
表3 SBR反應器的運行控制參數
2.3 分析項目和方法
污泥容積指數(SVI)、混合液懸浮固體濃度(MLSS)、混合液揮發性懸浮固體濃度(MLVSS)采用國家環??偩?2002)標準方法測定.
污泥形態采用生物光學顯微鏡(OLYNPUS-CX31)觀察;pH值采用WTW340i-pH測定儀測定;污泥好氧速率(OUR)采用Thermo Orion805A儀測定;粒徑分布采用多目分篩法分析(Laguna et al., 1999);污泥沉降速度采用重力沉降法測定(劉玉玲等,2011).
EPS的提取采用加熱法(Adav et al., 2008).首先將污泥從反應器中取出,接著調整污泥濃度使之保持在5.0 g · L-1左右;取適量污泥樣品離心(4000 r · min-1,5 min)后棄去上清液,以超純水補足體積,混合后離心棄去上清液,留下污泥備用;備用污泥用超純水補足體積,加蓋密封后于80 ℃水浴提取30 min,取出,混合均勻后離心(5000 r · min-1,15 min),取出上清液通過0.22 μm微孔濾膜過濾后分析污泥EPS.
多糖與蛋白質的測定:多糖采用苯酚-硫酸法測定,以0~50 mg · L-1的葡萄糖溶液作為標準;蛋白質采用修正的Lowry法測定,以0~250 mg · L-1的牛血清蛋白作為標準.
3 結果與討論
3.1 污泥外觀形態變化
好氧顆粒污泥的形成和生長可分為3個階段,即污泥馴化期、污泥顆粒化期和顆粒污泥成熟期(Wang et al., 2008).在污泥培養馴化期,3個SBR反應器均整體呈現黑色,經過3 d(15個周期)的運行后,污泥顏色均逐漸從黑色變為棕黑色.在反應器運行初期絮狀污泥的沉降性能較差,為防止污泥大量流失排出系統,將沉降時間設置為10 min.隨著培養的進行,反應系統中的沉降時間逐漸從10 min~5 min~2 min進行縮減,強化結構松散的絮狀污泥的排出,以期篩選出結構緊密、沉降性能好的污泥,促進反應器中顆粒污泥的形成.在污泥顆?;冢都覥a2+的R2反應器運行至第6 d(第27周期),出現了好氧顆粒污泥,污泥顏色從棕黑色變成黃褐色;而投加Mg2+的R3反應器在第7 d(第31周期)后才出現好氧顆粒污泥;同時,R1反應器在第7 d(第32周期)也出現少量細小的好氧顆粒污泥.
在縮減沉降時間的調控過程中,R1、R2、R3反應器的顆粒污泥數量不斷增加,粒徑明顯增大,絮狀污泥不斷減少直至消失,逐漸實現污泥顆?;?根據Bhunia等(2006)的理論,粒徑大于0.34 mm的微??梢苑Q為顆粒,評價指出當大于0.34 mm的污泥顆粒占50%以上時,已基本實現好氧污泥顆?;?據此,在Ca2+投加條件下好氧污泥顆?;诘?9 d(第92周期)實現,而投加Mg2+的反應器則在第23 d(第112周期)后實現此目標,而R1反應器要將近35 d才實現完全顆?;?此后,微生物不斷聚集、生長,顆粒污泥進入成熟生長期.本試驗采用生物光學顯微鏡定期對培養中的污泥形態進行觀察,如圖 2所示,Ca2+、Mg2+的投加能促進好氧污泥顆?;M程,而投加Ca2+條件下好氧污泥顆粒化進程更快.
?圖 2 污泥顆?;^程中形態變化(×40倍)
3.2 粒徑變化
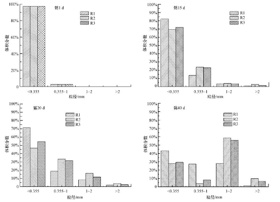
顆粒的粒徑對污泥的生物活性、傳質特性及沉降性能均具有顯著影響.常規的活性絮狀污泥粒徑一般介于20~200 μm,而顆粒污泥則具有較大的粒徑,能夠達到絮狀污泥的5~20倍,甚至更大.顆粒粒徑的變化可以直觀地體現污泥顆?;倪^程,本試驗分別于第1、15、20、40 d測定各反應器內粒徑分布以觀察其顆?;M程(圖 3).
?圖 3 污泥粒徑分布隨時間的變化
在接種污泥的第1 d,3個反應器內都是絮狀污泥,污泥的粒徑幾乎均小于0.355mm.運行15 d之后,由于SBR中水力剪切的作用和沉降時間的逐步縮減,性能不好的絮狀活性污泥逐漸被排出系統,R1、R2、R3反應器中都不同程度地出現小米粒一樣的顆粒污泥,這種小顆粒的形成是一個相對較快的過程.運行至第20 d,R2、R3反應器中的污泥粒徑絕大多數超過0.355 mm,其中,R2反應器中污泥粒徑在1~2 mm之間和大于2 mm的分別占體積分數的16.1%和3.9%,相比之下,R3反應器中分別為11.6%和2.4%,可見R2反應器的顆粒化程度比R3反應器更快,顆粒粒徑也較大.運行至第40 d,R1、R2、R3反應器中污泥粒徑在0.355 mm以上的分別達到56.6%、72.2%、70.6%,3個反應器中顆粒化均已完成.從圖 3中可以看出,Ca2+誘導下顆粒粒徑較大,根據Ca2+作用分析原因可能有:①加入Ca2+會中和細菌表面的負電荷,減少細胞間的靜電斥力,進而促進污泥顆?;?②Ca2+通過EPS-Ca2+-EPS起到架橋作用,從而形成微生物聚集生長的骨架;③投加的Ca2+作為顆粒中心形成誘導核,促進微生物凝聚,并增加成熟顆粒物理強度.相比之下,Mg2+誘導下顆粒粒徑較Ca2+小,Mg2+的物理作用不明顯.
3.3 SVI與沉降速度變化
反映污泥沉降性能的SVI與沉降速度的變化趨勢同樣顯示了污泥顆粒化進程,其變化情況如圖 4所示.由圖 4a可知,接種污泥SVI值為101 mL · g-1,沉降性能較差.隨著反應的進行,各反應器內顆粒污泥SVI逐漸降低.這一方面是由于沉淀時間縮短,選擇性的洗出沉淀性能差的絮狀污泥;另一方面,隨著反應器中污泥顆?;潭炔粩嗵岣?,其緊湊和密實的結構致使污泥沉降性能大大提升.在污泥顆粒化過程中,Ca2+誘導下污泥的SVI值從初始值101 mL · g-1降低到29.6 mL · g-1,相比之下,Mg2+誘導下污泥的SVI值從初始值101 mL · g-1降低到33.6 mL · g-1,說明Ca2+的添加可能更有利于污泥沉降性能的提高.各反應器顆粒污泥進入成熟生長期之后,SVI值也趨于穩定.Ca2+誘導下污泥的SVI值在第29 d開始穩定在30~35 mL · g-1左右,Mg2+誘導下污泥SVI值從第33 d開始穩定在上述范圍內,而未投加金屬離子的污泥在第41 d開始穩定在36 mL · g-1左右.因此,從沉降性能角度分析,金屬離子的添加促進了污泥的顆?;M程.
?圖 4 反應器內SVI(a)和污泥沉降速度(b)的變化
顆粒污泥的沉降速度與顆粒結構和大小有關,反映了污泥的顆?;M程.剛接種時,各反應器中污泥沉降速度都較低,均為8.55 m · h-1左右(圖 4b).隨著好氧污泥顆?;M程的推進,3個反應器內污泥的沉降速度逐步加大.從圖 4b可以看出,在好氧污泥的顆?;讨校珻a2+投加下的好氧污泥沉降速度始終大于Mg2+投加下,而僅接種普通活性污泥的R1反應器中污泥沉降速度一直低于前二者.在整個反應結束時,R2反應器內成熟的好氧顆粒污泥沉降速度為43.17 m · h-1,R3反應器內好氧顆粒污泥沉降速度為38.41 m · h-1.相比之下,R1反應器內成熟的好氧顆粒污泥沉降速度僅為34.52 m · h-1.由此可見,金屬離子的添加加速了好氧污泥顆?;M程,而Ca2+的添加更有益于提高污泥的沉降性能.3個反應器內成熟的好氧顆粒污泥沉降速度均大于30 m · h-1,大約是剛接種時普通活性污泥的3倍左右.
3.4 MLSS與MLVSS/MLSS變化
MLSS在一定程度上反映了污泥的生物活性,而污泥內部揮發組分比例(MLVSS/MLSS)代表活性污泥中有機固體的比例,表示污泥內部活性微生物量,MLVSS/MLSS越大說明污泥內部微生物的含量越高.MLSS與MLVSS/MLSS的變化情況如圖 5所示.
?圖 5 反應器內MLSS(a)和MLVSS/MLSS(b)變化
剛開始接種時,R1、R2、R3反應器中普通活性污泥的初始濃度(MLSS)均為2896 mg · L-1.隨著污泥進入馴化期,由于接種污泥對于反應器的運行方式、水質情況等不適應且部分松散絮狀污泥被選擇性排出反應器,3個反應器中MLSS開始降低(圖 5a).隨著培養過程中沉淀時間的逐漸縮短,R1、R2、R3反應器中污泥濃度迅速下降,R2反應器中的污泥濃度直到第15 d達到3106 mg · L-1才超過接種時水平,此時R3反應器中污泥濃度為2994 mg · L-1,也超過了接種時水平,而R1中污泥濃度直到第21 d才達到2977 mg · L-1,開始超過接種時水平,此后3個反應器中污泥濃度快速增加.運行1個月之后,R2、R3反應器內基本實現顆?;琈LSS增長開始減緩,濃度也趨于穩定,保持在5500 mg · L-1左右.
剛接種的普通活性污泥,內部活性微生物量較少,MLVSS/MLSS僅為0.5左右.反應器啟動后,由于加入新鮮污水,污泥內微生物獲得充足的營養,活性微生物量開始增大.至反應結束第45 d,R1、R2、R3反應器內MLVSS/MLSS分別為0.72、0.74、0.79,與反應器內剛接種普通活性污泥相比,MLVSS/MLSS高出近0.3,具有較高的生物量.由圖 5b可知,在整個反應時期,MLVSS/MLSS總體是保持上升的趨勢,且金屬離子誘導下的反應器內污泥內部活性微生物量較高,Mg2+誘導下的污泥內部微生物量增高尤為明顯.
綜上,與未添加金屬離子相比,Mg2+的添加可能促進微生物的生長與聚集,MLSS、MLVSS/MLSS始終高于前者,微生物量最高.
3.5 污泥好氧速率與比好氧速率的變化
污泥好氧速率(OUR)與比好氧速率(SOUR)是評價污泥微生物代謝活性的重要指標,其變化可在一定程度上反映好氧污泥快速顆?;^程中生物活性的變化(周曼等,2012).本試驗選測在好氧污泥快速顆?;M程中,第5、15、30、45 d 3個反應器內污泥的OUR和SOUR值,結果見表 4.
表4 反應器內OUR與SOUR的變化
在反應器啟動初期的第5 d時,3個反應器中OUR和SOUR都較低且無明顯差異,OUR不超過0.40 mg · min-1 · L-1,SOUR不超過0.13 mg · min-1 · g-1.這是因為反應器剛啟動不久,污泥中的微生物對運行環境尚處于適應階段,生物活性都較低.運行至第30 d時,由前可知,R2和R3反應器中好氧污泥已經完全顆?;?,而R1反應器中的污泥卻仍處在顆?;?此時3個反應器中OUR和SOUR呈現明顯區別,金屬離子誘導下的顆粒污泥較僅接種普通活性污泥培養形成的顆粒污泥OUR和SOUR有顯著提高,其中,Mg2+誘導下的顆粒污泥OUR和SOUR 最高,分別為3.53 mg · min-1 · L-1和0.61 mg · min-1 · g-1. 到反應結束第45 d時,3個反應器中好氧污泥均已實現完全顆?;M入成熟期.從表 4中可以看出,金屬離子投加下培養成熟的好氧顆粒污泥具有更高的OUR和SOUR,且Mg2+誘導下成熟的好氧顆粒污泥從OUR和SOUR角度來說,生物活性最高.
由于酶是一種能夠激發微生物活性的特殊蛋白質,而Mg2+能夠作為酶的激活劑參與酶促反應,結合MLSS與MLVSS/MLSS變化數據分析,Mg2+可能是通過影響好氧污泥的生化性質來促進污泥顆粒化,使誘導下的好氧顆粒污泥保持更高的生物活性.
3.6 Ca2+和Mg2+對產生EPS的影響
EPS通常包括蛋白質(PN)、多糖(PS)、DNA、脂類、腐殖酸及一些無機成分,其各組分含量和所占比例受基質種類和負荷、溫度、溶解氧、水力剪切條件、pH等培養參數影響(王碩等,2012).而部分研究表明(Wang et al., 2007),EPS組分中以PN、PS為主,占總量的70%~80%,其它成分含量相對較低.多年來,很多研究發現,EPS含量的增加對于微生物聚集、顆粒污泥形成及穩定性具有積極的促進作用(邱光磊等,2011;俞言文等,2012;Liu et al., 2004).本試驗對不同培養方式下好氧顆粒形成過程中EPS組成含量變化進行研究分析.R1、R2、R3反應器內EPS中PN和PS含量隨時間的變化如圖 6所示.
圖 6 PN(a)和PS(b)含量的變化
在整個培養過程中,3個反應器中PN含量呈現先快速增加后期稍緩的趨勢.R1反應器中PN含量在第40 d達到55.9 mg · g-1(以VSS計),然后開始放緩,R2反應器中PN含量在第35 d達到58.7 mg · g-1后開始放緩,R3反應器中PN含量一直增長直到第40 d達到72.4 mg · g-1后才稍緩.從圖 6a可以看出,R1反應器中PN含量均在R2、R3反應器之下,在第45 d達到最大值57.1 mg · g-1.從曲線變化趨勢來看,R2反應器中PN增長速度與R1反應器相當,但R2反應器中PN含量一直較R1反應器高,在第40 d達到最大值60.4 mg · g-1.R3反應器中PN含量一開始便快速增長,增長速度明顯快于R1、R2反應器,且顆粒化進程中R3反應器中的PN含量一直高于R1和R2反應器.
從圖 6b中還可以看出,整個運行期間3個反應器中PS含量呈現前期緩慢增長后期快速增長的特點.在第5 d,3個反應器中PS含量均未超過20 mg · g-1(以VSS計).在第5~20 d,R1和R2反應器中PS含量處于平穩狀態,增長保持在1 mg · g-1左右,隨后R1、R2反應器中PS含量快速增長,且R2反應器的增長速度略高于R1反應器.R3反應器在第5~20 d增長放緩后又開始保持較高的增長速度直到第45 d達到最大值25.9 mg · g-1.在整個培養過程中,R3反應器中PS含量高于R1和R2反應器,R2反應器高于R1反應器,但三者之間PS含量全程相差不大,保持在3 mg · g-1左右范圍內.
據上推測,金屬離子的投加能促進細胞分泌EPS中PN、PS含量的增加.與Ca2+相比,Mg2+誘導下細胞分泌EPS中PN和PS的量均有更大的提高,且PN、PS含量增加速度明顯加快.這可能因為Mg2+作為一種酶促劑,參與微生物體內核酸和蛋白質的合成,使顆粒污泥體系中出現更豐富種類的微生物、更高的生物活性,而Ca2+更多是通過物理作用影響污泥顆?;?
EPS中的PN/PS比與好氧顆粒污泥性質密切相關,其通過影響顆粒污泥細胞表面疏水性與表面電荷來調控微生物的聚集狀態(王浩宇等,2012).由于蛋白質中的氨基基團是EPS中的疏水組分,有利于污泥絮凝,而多糖中含有較高比例的親水基團(如羥基),是親水性的主要成分.適當的PN/PS對菌體細胞表面的親疏水性,進而對污泥的絮凝沉降性能十分重要.本試驗中m(PN)/m(PS)隨時間的變化曲線如圖 7所示.
圖 7 m(PN)/m(PS)變化
從圖中可以看出,3個反應器中蛋白質與多糖含量的比值在整個運行過程中總體呈上升的趨勢.R1、R2反應器內第1~5 d PN/PS稍降,至第5~25 d比值呈快速上升趨勢,在第25~40 d基本穩定在2.5~2.6左右,且R2反應器整個顆?;^程中PN/PS整體高于R1反應器.R3反應器在整個顆粒化過程中PN/PS一直增長,到第40 d達到最大值3.0后略降,且R3反應器在反應全程中PN/PS整體明顯高于R1和R2反應器.3個反應器中,隨著PN/PS的不斷增大,污泥顆粒化程度不斷提高,說明PN/PS與污泥顆?;潭让芮邢嚓P,且Mg2+通過生化作用更能提高顆粒污泥生物活性,PN/PS明顯更大.
3.7 Ca2+和Mg2+對快速顆粒化進程中除污效能的影響
好氧顆粒污泥對COD的去除主要通過物理吸附和生物降解兩個途徑完成,未去除的有機物可能是某些不易生物降解的復雜成分或者微生物溶解產物(SMP).從表 5可以看出,快速顆粒化進程中3個反應器中COD的去除效果在相似的水平上,沒有顯著性的差異.但R1反應器中COD的去除效果波動性較大且平均去除率為74.16%,低于R2和R3反應器中的77.75%和77.43%.
表5 除污效率單因素分析表
污水中NH4+-N的去除主要是通過硝化作用來實現的,硝化作用是在好氧狀態下分兩個基本階段將NH4+-N轉化為NO3-N.由表 5可知,3個反應器中氨氮的去除率都達到了85%以上,且添加Mg2+與未添加金屬離子相比NH4+-N去除效果有明顯差異;從去除率平均水平來看,R3反應器效果最佳,為87.16%,R1反應器最差,為84.78%.金屬離子的添加對除氨氮起到一定的效果,且Mg2+的添加將更有助于提高NH4+-N的降解效率.Mg2+作為微生物所需的一種微量元素,參與細胞的能量代謝,調控細胞增殖與分化,刺激微生物生長,提高微生物活性.Ca2+條件下氨氮去除率低于Mg2+條件下,這是因為Ca2+誘導形成的好氧顆粒污泥粒徑較大,營養基質和氧氣在顆粒中傳遞運輸受阻,顆粒中心為厭氧無機帶且生物多樣性單一,對氨氮的去除不利.具體參見 污水處理技術資料或污水技術資料更多相關技術文檔。
磷的去除是通過排出系統中的剩余污泥來實現的,SBR反應器運行中,通過好氧顆粒污泥周期性的排泥來達到除磷目的.由表 5可知,添加Ca2+條件下,PO43--P的去除率明顯優于未添加金屬離子,且有顯著性差異,但Ca2+、Mg2+在同等濃度條件下對PO43--P的去除效果影響無明顯差別.從表 5中還可以看出,PO43--P的去除效果整體具有較大的波動性,這不僅與進水水質波動有關,還與聚磷菌(POA)、反硝化聚磷菌(DPB)的生長及好氧顆粒成熟狀態(形成好氧-缺氧-厭氧的交替環境)都有密切關系.
4 結論
1)Ca2+、Mg2+的添加能快速縮短好氧污泥顆?;钑r間,但作用機理并非完全相同.Ca2+的添加更有利于好氧顆粒污泥系統啟動時間的縮短,其形成的顆粒污泥結構更為致密,形狀較為規則,并且粒徑也較大,沉降性能更好,表現出更優越的物理特性.而Mg2+添加條件下形成的顆粒污泥,其MLSS、MLVSS/MLSS、OUR和SOUR顯著提高,生物多樣性更豐富,表現出更顯著的生化特性.
2)與未添加金屬離子相比,添加Ca2+、Mg2+促使顆粒污泥中PN、PS含量有較高的增加,特別是PN的含量增加更明顯,這對好氧顆粒污泥的形成起到促進作用.與Ca2+相比,Mg2+誘導下細胞分泌EPS中PN、PS含量均有更大的提高,且增速明顯更快.
3)Ca2+、Mg2+的添加使好氧顆粒污泥具有更顯著的除污優勢,穩態下COD、NH4+-N、PO-34-P的去除率均提升3%左右.
?
?
?
?
?
?
?