氮、 磷的過量排放是引起水體富營養化的主要原因. 傳統生物營養物去除系統中,氮的去除通過兩個階段完成,即好氧硝化和缺氧反硝化,而磷的去除則是利用聚磷微生物的厭氧釋磷及好氧(或缺氧)超量吸磷特性在交替厭氧/好氧運行環境下實現[1, 2, 3, 4].
對于可實現同步脫氮除磷功能的污水處理廠工藝,硝化和好氧吸磷通常在同一個反應池中進行. 脫氮過程的中間產物——亞硝酸鹽,在硝化和反硝化過程中均會產生. 在當今能源危機及倡導低碳節能技術的時代背景下,短程脫氮工藝因其處理效率高、 能源消耗低及污泥產量少等優點受到眾多研究者和污水廠運營管理者青睞,采用短程脫氮技術便意味著好氧過程中有更多量亞硝酸鹽的積累. 近幾年,關于亞硝酸鹽對污水生物處理系統各菌群抑制特性的研究頗多[5, 6, 7, 8, 9, 10, 11],其中以澳大利亞昆士蘭大學Yuan Zhiguo教授課題組的研究最為深入,其研究結果表明,污水脫氮除磷系統內的真正抑制劑是亞硝酸鹽的質子化產物——游離亞硝酸(而非亞硝酸鹽本身[12, 13, 14, 15, 16, 17, 18, 19, 20]. 截至目前,關于FNA的研究主要包括對氨氧化細菌、 亞硝酸鹽氧化菌、 反硝化細菌及聚磷菌等微生物增殖與產能的抑制作用[14, 15, 16, 17, 18, 19, 20, 21, 22, 23]. 然而,上述研究大多采用批式試驗,關于FNA長期抑制作用的研究鮮有報道. 實驗室研究和實際污水處理廠運營經驗顯示,原有的生物營養物去除工藝極易喪失其除磷功能,此外,對實現短程脫氮的污水處理廠的調查發現,好氧段亞硝酸鹽積累量基本維持在20 mg ·L-1以內,因此,考察該濃度范圍內的亞硝酸鹽及相應濃度的FNA對好氧吸磷系統的長期抑制作用尤為必要.
本研究采用交替厭氧/好氧SBR反應器,在溫度為21-23℃的條件下啟動該脫氮除磷系統并向系統內長期投加亞硝酸鹽,以考察FNA對好氧吸磷性能的長期抑制作用及馴化后污泥吸磷方式的轉化.
1 材料與方法
1.1 試驗裝置及運行
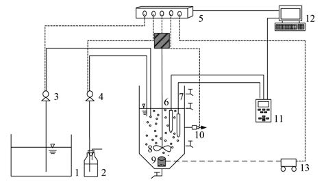
SBR反應器由有機玻璃制成,上部為圓柱形,底部為圓錐體,總有效容積5.4 L. 反應器壁垂直方向設置一排間距10 cm的取樣口,用于取樣和排水,底部設有排泥口; 曝氣采用空氣壓縮機,氣量由轉子流量計調節,黏砂塊曝氣頭用以向混合液傳遞氧氣; 反應器進/出水、 攪拌、 曝氣及運行階段的pH值調節均采用帶有Labview軟件編程的計算機系統加以控制,試驗裝置如圖 1所示.

圖 1 SBR生物除磷反應器示意
1. 水箱; 2. HCl溶液; 3. 蠕動泵; 4. 流量型蠕動泵; 5. pH控制系統; 6. pH探頭; 7. DO探頭; 8. 攪拌裝置; 9. 黏沙塊曝氣頭; 10. 電磁閥; 11. Multi 3420在線測定儀; 12. 計算機; 13. 空氣壓縮機
反應器每天運行3個周期,每周期8 h,包括2 h厭氧,5 h好氧及1 h沉淀、 排水、 閑置,試驗總共進行178 d,分為6個工況,各工況在厭氧結束,即好氧初始階段瞬時投加不同量亞硝酸鈉濃縮液,使混合液內NO2--N濃度分別為0、 2、 5、 10、 15、 20 mg ·L-1,相應的FNA濃度由公式:
計算所得. 反應器排水比為1/3,溫度保持在21-23℃,pH值維持在6.9-7.5之間,污泥齡為10 d.
缺氧吸磷小試: 分別于試驗各工況的穩定運行期間進行,厭氧結束后于SBR反應器取泥水混合液置于2 L反應瓶中加電解質溶液洗泥,缺氧段初始瞬時投加磷(PO43--P=20 mg ·L-1)和電子受體(NO2--N或NO3--N 10mg ·L-1),反應共進行5 h,其他條件同母反應器.
1.2 試驗水質及接種污泥
試驗用模擬廢水由碳源液、 磷液、 濃縮液及微量元素配制而成. 碳源液由乙酸鈉配制而成,磷液由 KH2PO4配制而成,其中溶解性正磷酸鹽(PO43--P)質量濃度為4 g ·L-1. 濃縮液(1 L)由53.5 g NH4Cl,45 g MgSO4 ·7H2O,18 g KCl組成,微量元素液[27](1L)由5.51 g檸檬酸,4.03 g苯甲酰胺基酯酸,3.03 g FeCl3 ·6H2O,0.5 g H3BO3,0.12 g CuSO4 ·5H2O,0.06 g KI,0.24 g MnCl2 ·4H2O,0.06 g NaMoO4 ·2H2O,0.3 g ZnSO4 ·7H2O,0.06 g CoCl ·6H2O,10 g EDTA,0.06 g NaMoO4 ·2H2O,0.06 g NiCl2 ·6H2O組成. 1 L模擬廢水加入磷液2 mL,碳源液乙酸鈉6.08 g溶于水中、 濃縮液1 mL及微量元素液1 mL,由此得出,進水中主要污染物為COD 400(1-138 d)或550 mg ·L-1(138-178 d),PO43--P 8 mg ·L-1,NH4+-N 14 mg ·L-1.
接種污泥取自甘肅省蘭州市七里河區污水處理廠4號曝氣池,該污水廠污泥具有一定脫氮除磷性能,污泥各項指標性能良好.
1.3 分析項目及方法
水質分析項目中,COD采用COD快速測定儀測定,PO43--P采用鉬銻抗分光光度法測定,NH4+-N采用納氏試劑分光光度法測定,NO2--N采用N-(1萘基)-乙二胺分光光度法測定,NO3--N采用麝香草酚分光光度法測定,MLSS,MLVSS采用濾紙重量法測定,SV采用30 min沉降法測定. 溫度、 pH值和溶解氧測定采用德國Multi 3420在線測定儀在線監測.
2 結果與討論
2.1 不同FNA濃度下系統的污染物去除性能
反應器運行期間,檢測發現出水COD濃度均低于10 mg ·L-1,進水中95%以上COD被去除,說明本研究采用的FNA濃度對COD降解沒有影響.
圖 2為各工況條件下,投加不同濃度亞硝酸鹽后反應器出水各形態氮及總氮的去除情況. 從中可知,在反應器運行的178 d內,出水NH4+-N始終未檢出,去除率達100%; 對各運行工況的周期監測也顯示,NH4+-N在60 min均已徹底降解(未給出),說明本研究采用的FNA濃度對NH4+-N的去除沒有影響,對比發現,本研究FNA最高濃度(以HNO2-N計,下同)為1.94×10-3 mg ·L-1,與已有報道的AOB活性受抑制程度為50%時對應的FNA濃度相差近100倍[14],進一步證明常規污水處理廠由亞硝酸鹽積累所得FNA對AOB的增殖與產能代謝活動影響甚微. 此外,亞硝酸鹽投加量為0-15 mg ·L-1范圍內,系統出水中殘留的NO2--N量均小于0.1 mg ·L-1,出水NO3--N積累量則隨著好氧初始階段NO2--N投量的加大而增多,最高投加量對應的平均值為5.11 mg ·L-1,總氮損失率一直保持平穩,均高于80%. 亞硝酸鹽投量提升至20 mg ·L-1后,出水逐步出現NO2--N的積累,平均值達4.75 mg ·L-1,NO3--N平均積累量也升至9.77 mg ·L-1,總氮損失率僅為56.88%.

圖 2 不同FNA濃度下系統出水各形態氮及總氮去除情況
表 1列出了不同FNA濃度下好氧階段氮的轉化情況. 從中可以看出,各工況下,好氧初始階段投加的NO2--N損失量由未投加時的0 mg ·L-1逐漸升至投加15 mg ·L-1時的11.495 mg ·L-1. 試驗的第132-138 d,撤銷進水中的NH4+-N,結合圖 2發現,好氧段投加的15 mg ·L-1 NO2--N轉化為出水NO3--N的量僅有3.382 mg ·L-1,該時間段同本工況未撤銷進水NH4+-N的NO3--N積累量差值為1.725 mg ·L-1,這與NO2--N投量為0 mg ·L-1時,即進入體系內的氮僅由進水NH4+-N提供時的NO3--N積累量(1.617 mg ·L-1)相當. 同時,對各工況下混合液溶解氧的在線監測顯示,進入好氧階段后,溶解氧在30 min內均快速升至2 mg ·L-1以上,該環境并不利于同步硝化反硝化作用,而且此后體系內NO2--N濃度仍保持下降趨勢,NO3--N濃度卻趨于平穩,說明NO3--N的轉化在好氧階段的前30 min內已基本完成,后270 min內NO2--N并非被NOB利用,其消耗可能由其他菌種完成,這一現象與Pijuan等的研究一致[17]. 還值得一提的是,好氧階段30 min后混合液中NO2--N與PO43--P濃度同時下降,眾所周知,除O2外NO2--N和NO3--N也能被PAOs利用,不同的是NO2--N和NO3--N作為電子受體用以吸磷在缺氧條件下進行,因此,如果假設有O2和NO2--N兩種電子受體同時存在的情況下,排除PAOs利用不同電子受體吸磷的產能差異,NO2--N和O2對PAOs具有相同競爭力,因而,NO2--N在好氧條件下同樣能被PAOs利用,這才合理解釋了NO2--N在好氧段大量損失這一現象.
?表 1 不同FNA條件下好氧階段氮的轉化量1)
圖 3為不同FNA濃度下系統進、 出水和厭氧末期的PO43--P濃度及其去除率. 從中可見,除投加20 mg ·L-1 NO2--N的前30 d外,投加NO2--N后系統厭氧末期磷濃度平均高于投加前. 本研究中NO2--N投加量<5 mg ·L-1,即折合FNA濃度低于0.53×10-3 mg ·L-1時,系統的出水PO43--P濃度雖有小幅波動但很快能趨于穩定,除磷率保持在95%以上,出水濃度低于0.5 mg ·L-1. 進一步提高FNA濃度至0.99×10-3 mg ·L-1后,系統除磷性能迅速惡化,出水磷濃度嚴重超標,在改變FNA濃度的前4 d內,磷幾乎無去除,此后由于系統中PAOs對FNA的適應能力逐步增強,污泥除磷性逐漸恢復,但恢復所需時間較長,50 d后除磷率平均恢復至64.42%,最高71.1%. 上述FNA濃度對應的吸磷性能受抑制程度明顯低于文獻報道的FNA臨界濃度分別為0.000 5 mg ·L-1和0.001 mg ·L-1時所對應的吸磷性能受抑制程度50%和75%[17]. 以上分析表明,FNA對PAOs好氧吸磷能力的不利影響可通過長期運行逐步恢復,但不能完全恢復. 在此期間的某個周期內,撤銷FNA投加試驗發現,系統的除磷能力有一定程度的提高,說明FNA對好氧吸磷性能的抑制是可逆的. 增大NO2--N投量至15 mg ·L-1,即FNA為1.46×10-3 mg ·L-1,出水磷濃度在改變工況后再次出現大幅下降,但對比上一個工況,波動的幅度有所減小. 分析認為,由于長期投加NO2--N的馴化效應使得PAOs對FNA的適應能力增強,該工況內經過12 d運行系統除磷率平均恢復至67.33%,較前一工況的恢復過程大為縮短. 再次提高FNA濃度至1.94×10-3 mg ·L-1,除磷率再度大幅波動,在該工況的前10 d內,出水PO43--P濃度有時甚至高于進水濃度,之后,除磷率經過20 d逐步恢復到44.14%.

圖 3 不同FNA濃度下系統各階段磷濃度及其去除率
由于最后一個工況出水中存在大量NO2--N和NO3--N積累(圖 2),試驗后期還曾提高進水COD濃度至550 mg ·L-1以期加強反硝化從而改善系統除磷性能(未給出),經過近40 d的運行該階段出水NO2--N和NO3--N積累量逐步下降至0.30 mg ·L-1和4.62 mg ·L-1,而厭氧末期PO43--P濃度則在提高碳源量后即刻由原來的24.45 mg ·L-1大幅上升至55 mg ·L-1左右,好氧吸磷量亦由17.71 mg ·L-1提高至45.51 mg ·L-1,盡管如此,對出水PO43--P的監測卻發現其去除率不升反降,隨后緩慢恢復至25%左右. 分析認為,提高COD可減緩PAOs與異養反硝化菌對碳源的爭奪,而由此提高的釋磷量導致聚磷菌吸磷負荷增大,從而引起除磷率因吸磷時間不足而下降的現象,但釋磷量和吸磷量的增大,即PAOs的比釋磷速率和比吸磷速率均提高至未增加碳源量的2倍以上,反映出提高進水碳源有助于緩解FNA對好氧吸磷的抑制.
2.2 不同FNA濃度下系統典型周期內污染物的變化規律
圖 4為不同工況下系統典型周期內PO43--P和各形態氮及DO的濃度變化規律. 從中可知,試驗進行的6個工況內均有釋磷和吸磷現象且最大釋磷濃度出現在厭氧結束時刻. 在各工況厭氧時段內,DO濃度維持在極低范圍,即0.02 mg ·L-1左右,PAOs將體內聚磷以正磷酸鹽的形式釋放出來并產生能量,進而利用該能量吸收混合液中的揮發性脂肪酸(VFAs)并以聚羥基脂肪酸(PHAs)的形式貯存在體內; 在此期間,NH4+-N濃度由于活性污泥的吸附作用有小幅降低(<1 mg ·L-1). 好氧時段內,DO濃度從0.02 mg ·L-1快速升至2 mg ·L-1以上,PAOs以降解PHAs為能量來源實現微生物生長、 糖原合成以及磷的過量吸收; NH4+-N被快速降解轉化為NO2--N,并最終轉化為NO3--N. 工況1中,即系統的啟動階段,厭氧段結束時的磷濃度為25.14 mg ·L-1; NH4+-N維持在3.35 mg ·L-1以上. 好氧階段,DO濃度快速升高并維持在4-6 mg ·L-1之間,PAOs在反應時間內完成吸磷過程,出水<0.5 mg ·L-1; NH4+-N在有氧條件下快速降解,反應末端出現1.617 mg ·L-1的NO3--N積累. 工況2中,盡管在厭氧段結束時刻向系統內投加濃度為2 mg ·L-1的NO2--N,但厭氧釋磷量較工況1有大幅升高,磷濃度達42.78 mg ·L-1. 分析認為,由于FNA的解耦聯作用,PAOs必須提高呼吸速率,即分解更多的聚磷(Poly-P)以泵出更多質子從而維持質子驅動力(PMF)的恒定. 研究還發現,由于釋磷量的提高導致PAOs在好氧段的負荷增大,但吸磷過程在反應時間內仍能徹底完成,說明PAOs的吸磷能力有所提高; 對好氧初始階段向系統投加的NO2--N濃度測定及數據分析發現,NO2--N投加總量出現95%以上的損失,僅有剩余一小部分轉化為NO3--N,說明NO2--N在好氧階段被除亞硝酸鹽氧化菌(NOB)以外的其他微生物所消耗,但具體被哪種微生物菌群利用及其降解機制仍不明確. 工況3中,NO2--N的投加量提高至5 mg ·L-1,除磷率仍接近100%,說明FNA濃度低于0.53×10-3 mg ·L-1時,系統的除磷性能未受抑制. 工況4,即NO2--N投加量為10 mg ·L-1,換算為FNA濃度為0.99×10-3 mg ·L-1,除磷性能開始出現受抑制現象,表現為厭氧末端磷濃度降至25.13 mg ·L-1且好氧階段吸磷能力減弱,反應結束時仍有2.33 mg ·L-1的PO43--P殘留. 進一步加大NO2--N投加量至15 mg ·L-1和20 mg ·L-1(工況5,6),即FNA為1.46×10-3 mg ·L-1和1.94×10-3 mg ·L-1,抑制現象更加明顯,厭氧釋磷量及好氧吸磷量進一步減少,且系統內NO3--N的積累量逐步提高.

圖 4 不同FNA濃度下典型周期內各形態氮及PO43--P的濃度變化規律
2.3 不同濃度FNA對系統比釋/吸磷速率的影響
圖 5為不同FNA濃度下,各工況穩定運行時系統的比釋磷速率和比吸磷速率. 從中可見,投加FNA后,反應器混合液的比釋磷速率和比吸磷速率均高于投加前. 結合圖 3不難發現,聚磷菌的釋磷和吸磷能力在短期內會受到FNA抑制,而長期運行其活性會逐步恢復,由此推測,PAOs可能是借還原亞硝酸鹽用以解毒. 對各濃度條件下的比反應速率曲線擬合發現,隨著FNA濃度的增高,系統比釋/吸磷速率呈現先增大后減小的拋物線趨勢,說明低濃度的FNA(<0.99×10-3 mg ·L-1)不僅未抑制污泥的釋磷及吸磷能力,反而起到了促進作用,這一現象可以由FNA的解耦聯作用解釋. 通過對熒光假單胞菌的研究,研究者證實了FNA可以作為質子載體透過細胞膜且在膜兩側往復運動而不產生能量[25, 26, 27],但FNA的解偶聯作用導致其透過細胞膜后胞外驅動質子的能量增加,因此,PAOs必須提高呼吸速率,即分解更多的聚磷(Poly-P)以泵出更多質子從而維持質子驅動力的恒定[28]. 對圖 5的分析還發現,比釋磷速率的標準偏差范圍均大于比吸磷速率的標準偏差范圍,且比釋磷速率的曲線變化趨勢明顯,說明FNA對厭氧放磷的影響大于好氧吸磷.

圖 5 不同FNA濃度下系統的比釋磷速率和比吸磷速率
FNA濃度高于0.99×10-3 mg ·L-1后,系統比釋/吸磷速率呈現略減趨勢. 有學者提出,如果PAOs體內的亞硝酸鹽還原酶(nir)在好氧條件下能將NO2-依次還原為NO、 N2O和N2,而NO2-或NO又與氧化還原酶反應,其產物會抑制PAOs的好氧呼吸,從而抑制能量產生,使PAOs體內糖原和Poly-P的合成以及細胞的生長受到影響[29]. 盡管如此,其真實的機制尚不清楚,因此,有關FNA對聚磷菌好氧吸磷的抑制機制有待進一步研究.
2.4 投加FNA前后污泥缺氧吸磷能力的變化
圖 6為系統投加FNA前后以NO2-和NO3-為電子受體的缺氧吸磷試驗中PO43--P和NOx--N的變化規律. 對圖 6(a) 中兩種電子受體吸磷曲線進行線性擬合并分析可知,馴化前,系統以NO2-和NO3-為電子受體的反硝化吸磷均能進行,但NO3-型的比吸磷速率(以VSS計,下同)為7.95 mg ·(g ·h)-1及電子受體比利用速率為5.33 mg ·(g ·h)-1略高于NO2-型的比吸磷速率為7.32 mg ·(g ·h)-1及電子受體比利用速率5.06 mg ·(g ·h)-1,而且,試驗結束時系統中仍有少量PO43--P和電子受體存在. 投加FNA馴化65 d后,對圖 6(b)的分析發現,兩種類型缺氧吸磷的吸磷速率和電子受體利用速率均有大幅提升且污泥的缺氧吸磷方式發生轉變,NO3-型的比吸磷速率26.64 mg ·(g ·h)-1 及電子受體比利用速率12.75 mg ·(g ·h)-1 均小于NO2-型的比吸磷速率28.25 mg ·(g ·h)-1及電子受體比利用速率14.07 mg ·(g ·h)-1,缺氧吸磷能力分別為馴化前的3.35倍和3.86倍. 上述現象說明,向好氧吸磷系統內投加FNA并長期馴化有利于系統內篩選具有以NO2-為電子受體的反硝化聚磷菌.

圖 6 FNA馴化前后污泥的缺氧吸磷能力
2.5 不同FNA濃度下的系統污泥量及其沉降性能
圖 7為FNA投加量對系統內污泥量及其沉降性能的影響. 從中分析可知,試驗進行的前20 d,系統混合液的MLSS值由4 963 mg ·L-1降至3 000 mg ·L-1左右. 分析原因,FNA的抑制作用致使部分微生物被殺滅或細胞增殖量低于排泥量,然而,經過一段時間后,尤其是投加0.99×10-3 mg ·L-1的FNA后污泥濃度趨于平穩,說明系統內污泥進入適應期. 由不同FNA濃度下反應器內污泥體積指數(SVI)的變化可見,隨著試驗的進行,SVI逐步降低直至穩定,這與污泥濃度變化趨勢一致. 分析原因: 一方面,FNA抑制了絲狀菌的生長; 另一方面,圖 4顯示的比釋磷速率和比吸磷速率的增大表明PAOs活性增強或數量增多,因而活性污泥比重較大,更有利于污泥的沉降.具體參見 污水處理技術資料或污水技術資料更多相關技術文檔。

圖 7 FNA對系統污泥量及其沉降性能的影響
3 結論
(1)FNA為0-1.46×10-3 mg ·L-1濃度范圍內,出水無NO2--N積累,NO3--N積累量隨著FNA投加量的增大而增多,總氮損失率均高于80%,NO2--N損失量由0 mg ·L-1升至11.495 mg ·L-1,FNA為1.94×10-3mg ·L-1時,系統內逐步出現NO2--N的積累.
(2)投加FNA后污泥的釋磷和吸磷能力不僅未受到抑制,比釋磷速率和比吸磷速率反而高于投加前. FNA低于0.53×10-3 mg ·L-1時,系統除磷率均大于96.9%; 當FNA濃度提高至0.99×10-3、 1.46×10-3、 1.94×10-3 mg ·L-1時,除磷率均有大幅下降,分別經過50、 12、 30 d的運行,除磷性能恢復至64.42%、 67.33%、 44.14%,說明抑制作用導致的除磷性能惡化可以恢復且長期馴化作用能縮短恢復過程.
(3)投加FNA馴化后,污泥的NO3-型和NO2-型缺氧吸磷能力分別為馴化前的3.35倍和3.86倍且吸磷方式有所轉變,說明向好氧吸磷系統內長期投加FNA有利于系統內富集以NO2-為電子受體的反硝化聚磷菌; 而且,長期馴化過程有利于系統內污泥的沉降.(來源及作者: 蘭州交通大學環境與市政工程學院 馬娟 ?李璐 俞小軍 孫雷軍 孫洪偉 陳永志)
