1 引言
當前,一些學者對厭氧反應器流場和水力學性能進行了研究,例如,應用湍流模型模擬了側伸攪拌式厭氧反應器流場,季軍遠等(2012)采取多釜串聯及擴散模型模擬了分段組合式厭氧反應器行為,通過測定停留時間分布研究了厭氧反應器中不同反應區的流動特征.這些研究取得了一定成果,但由于模型相對簡單,對于構造復雜的內循環厭氧反應器不能完全適用.同時,將動力學方程和流動模型結合以模擬厭氧反應器中反應過程的研究則較少有文獻涉及.基于此,本文在建立厭氧反應動力學方程后,針對自主設計的內循環厭氧反應器采取組合模型進行模擬研究.厭氧反應過程中由于有氣體生成,氣體從產生到形成氣泡,以及氣泡在反應器中的向上運動必然會對整個反應器的流動型式產生重大的影響,使得反應器的流型偏離于理想狀況.為此,本文通過測定實際反應器中流體的停留時間分布,根據停留時間分布的特征提出流動的組合模型,并據此研究實際的反應過程,以期為內循環厭氧反應器的進一步工業化放大提供有益的開發思路和方法.
2 實驗方法
接種污泥為某啤酒廠UASB反應器中活性污泥 ;營養液參照產甲烷活性測定營養液配制方法進行配制;牲畜廢水為牲畜糞便經過淘洗、過濾去除大顆粒泥沙及部分懸浮物后所得的液體,糞便取自某養豬場;示蹤劑為硝酸鈉(分析純),由杭州化學試劑有限公司提供.
主要儀器:FA1104N型電子天平、DFG-9053A型電熱恒溫鼓風干燥箱、TC-15型恒溫電熱套、SC-15型數控超級恒溫槽、BT01-YZ1515型蠕動泵、GC-1690B型氣相色譜儀
2.1 內循環厭氧反應器主反應區停留時間分布密度函數E(t)的實驗測定流程
為建立厭氧反應器的流動模型,實驗研究了反應器停留時間分布,并考察了不同氣體流量的影響,獲得了停留時間分布函數.內循環厭氧反應器由主、次兩反應區組成,由于反應主要在主反應區4進行,因此,實驗主要針對反應區4進行停留時間分布測定.實驗流程如圖 1所示.

?圖1?工藝流程示意圖(1.進水罐,2.蠕動泵,3.氣泵,4.主反應區,5.內反應區,6.出水口,7.氣體出口,8.反應液出口,9.環隙反應區)
以水為工作介質,將水加入進水罐至一定高度,開啟蠕動泵,保持水流量為15 L · h-1,流量計安裝在泵出口處;同時開啟氣泵,氣泵流量由安裝在泵出口處的氣體流量計檢測,分別為0、90、180 mL · h-1.水從下而上流過反應器,反應器分為上下兩部分,下部為主反應區,內徑為110 mm,高550 mm,幾何體積為5 L;上部為次反應區,又分為兩部分,一是內反應區5,另一為環隙反應區9,環隙反應區幾何體積VR4為2.44 L,內反應區幾何體積VR5為2.86 L.在環隙反應區的上部安裝有氣體出口管,由于測定的是主反應區停留時間分布,故液體在主反應區上部出水口處排出,出水口處同時安裝一電導儀,通過檢測出口液體的電導率而推算出示蹤物濃度的高低.
當氣液兩相流動達到穩定后,在進水罐上方快速加入一定量的示蹤劑,同時計時,間隔一定時間,于反應器出口處記錄下水的電導率隨時間的變化.
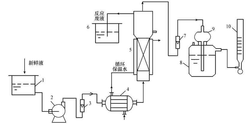
2.2 驗證實驗工藝流程
驗證實驗工藝流程示意圖如圖 2所示.新鮮料液加入儲槽中,料液由蠕動泵輸送,進入換熱器中,換熱器由10根有機玻璃管組成,管外徑為10 mm,長65 mm,料液走管程,與循環水換熱后進入反應器,在次反應區頂部進行氣液分離,液體進入廢液槽,氣體經過氣體流量計后由緩沖瓶進入液封槽,液封槽容積為1500 mL,最后進入皂沫流量計計量放空.

?圖2?驗證實驗工藝流程示意圖(1.原料液儲槽,2.蠕動泵,3.流量計,4.換熱器,5.反應器,6.反應廢液槽,7.氣體流量計,8.液封槽,9.緩沖瓶,10.皂沫流量計)
由于新鮮料液配料較為困難,當系統穩定,即氣體流量變化不大時,每隔4 h分別測量氣液兩相組成、流量,一般測量2~3次結束實驗.
2.3 內循環厭氧反應器主反應區流動模型建立
對反應器主反應區流動狀況作出如下假設:示蹤物A為瞬間脈沖進料;反應器中氣體流量恒定不變,且均勻上升;進料清水流量亦恒定不變.現假設厭氧反應器主反應區流動型態可由一平推流區(PFR)與兩個并聯的全混區(CSTR)串聯組合而成,模型示意圖如圖 3所示.

?圖3?中反應器流動模型組合示意圖文名
設反應器主反應區總體積為VR,等于模型中各反應區體積VRi之和,設PFR的體積分率為f1,CSTR2、CSTR3的體積分率分別為f2、f3,總流量為v0,流經CSTR2的流量分率為I,某時刻流出CSTR2、CSTR3全混區的流體中示蹤劑濃度分別為CA2、CA3,混合后出口總濃度為CA.當t=0時,在PFR反應器入口處,脈沖法加入質量為M的飽和示蹤劑A.對于PFR:

式中,VRP為PFR的體積(L); p為流體在PFR中的平均停留時間(min).
對CSTR2進行物料衡算,求取CSTR2出口濃度CA2:①當t< p時,由于示蹤劑A仍在PFR中,對CSTR2,CA2=0;②當t≥tˉtˉp時,對CSTR2作物料衡算,根據輸入量=輸出量+累計量,則有:

求解該方程,得

同理,對CSTR3進行物料衡算,可求取CSTR3出口濃度CA3:①當t< tˉtˉp時,由于CSTR3中無示蹤劑,故CA3=0;②當t≥ tˉtˉp時,對CSTR3作物料衡算,可得:

最后,對CSTR2、CSTR3出口處作物料衡算,由于該處進行的是混合過程,則:①當t< tˉtˉp時,CA=0;②當t≥tˉtˉp時,CA=ICA2+(1-I)CA3.
停留時間分布密度函數E(t)的求取公式如下:

當t . 最后:
對模型求解轉化為求解一個三參數I、f1、f2的E(t)方程,其中,tˉtˉp不是獨立的. 3 實驗結果及模型參數求解 3.1 主反應區停留時間分布測定 實驗是在清水流量為15 L · h-1,氣體平均流量分別為0、90.0、182.1 mL · h-1條件下進行測定的,示蹤劑脈沖加入,部分實驗數據如表 1所示. 根據
,各時間點的E(t)值如表 2所示.應用非線性最小二乘法求解,不同氣體流量時的模型參數及方程如表 3所示. 表2?停留時間分布密度函數E(t)隨時間變化關系 當vg=0、90.0、182.1 mL · h-1時,分別獲得E(t)方程.E(t)方程獲得后,將不同時刻t時的CA值,代入方程,可獲得E(t)的計算值,其值列于表 2中.由表 3中數據可知,隨著氣體流量的增大,反應器中存在較大的返混,PFR體積所占比率f1不斷減小,說明氣體流量對反應器的流型有著較大的影響.
3.2 內循環厭氧反應器模擬 3.2.1 內循環厭氧反應器反應過程模型的建立及驗證 1)反應器反應過程模型建立 根據以上停留時間分布的特點,厭氧反應器由主、次反應區組成,因此,可用圖 4中的組合模型模擬反應器反應過程行為.圖 4所示組合模型中,根據停留時間分布規律,1、2、3擬合的是厭氧反應器主反應區;次反應區由中間回流區和環隙區構成,中間回流區可作為平推流處理,環隙區由于有大量產物氣體流過,可作為全混區處理,所以反應器次反應區可由4、5并聯進行擬合. ?圖4?反應器反應過程模型組合示意圖 模型中各參數的確定:針對本反應器,實際反應過程中生成的氣量在90~180 mL · h-1之間,因此,模型中主反應區各參數取其平均值,具體如下:f1=0.36,f2=0.53,f3=0.11,I1=0.53. 次反應區流量分率為:
各反應區有效體積VRi的確定:總污泥加入量為5 L,上層即次反應區污泥所占分率按0.35計算,則:VR1+ VR2+VR3=3.25L,VR1=1.17L,VR2=1.7225L,VR3=0.3575L,VR4+ VR5=1.75L,VR4=V4/(V4+ V5)=0.8057L,VR5=0.9443L. 2)模型驗證 為驗證上述模型是否正確,進行了3組不同初始濃度操作狀態的實驗,當厭氧反應器操作穩定后,即在一定時間能氣體流量基本不變,此時,操作參數分別為:廢液體積流量v0L=15 L · h-1,溫度T=35 ℃,廢液初始COD CS0=3.3840、3.5326、3.8729 g · L-1,由前期實驗所得動力學方程為:
式中,Cs為反應器中廢液濃度(g · L-1),-rs為廢液COD消耗速率(g · min-1 · L-1),rpCH4為甲烷生成速率(g · min-1 · L-1),rpCO2為二氧化碳生成速率(g · min-1 · L-1),模擬計算了反應器單程轉化過程,主、次反應區出口即B、C兩點處計算值如表 4所示.以基質初始濃度CS0=3.3840 g · L-1為例,實驗數據及處理如表 5所示. ?表4?主、次反應區出口處B、C兩點狀態數據 ?表5?驗證實驗各點狀態數據一覽 CH4體積流量vCH4實為193.81 mL · h-1,CH4質量流量FCH4實為2.045×10-3 g · min-1.同理,可計算CO2體積流量、質量流量分別為8.75 mL · h-1、2.54×10-4 g · min-1.誤差按(實驗值-計算值)/實驗值×100%計算,可知本組B點基質濃度CSB誤差最大,為7.86%. 由表中數據可見:不同時刻反應器出口C點的氣體體積流量v大于模擬計算時的體積流量vgC,其原因可能是該驗證實驗時間不夠長,系統中存在一定的N2,同時反應過程中生成其它氣體所致.其余兩組數據計算依此類推,最后得到不同濃度時,C點出口處CH4體積流量最大誤差為9.67%,CO2體積流量最大誤差為8.53%,可見所建立的組合模型能夠反映反應器實際操作狀況. 3.2.2 內循環厭氧反應器模擬計算 根據以上反應過程模型,模擬了初始COD、溫度變化對厭氧反應器狀態的影響. 1)初始COD變化對反應器操作狀態影響的模擬研究 操作參數為:廢液體積流量v0L=15 L · h-1,溫度35 ℃,改變COD初始值,B、C兩處模擬數據如表 6所示.由表 6中數據可知,當溫度一定時,隨著基質初始濃度的增高,B、C兩處基質濃度也隨之升高,產物CH4、CO2的質量流量也升高. ??表6?反應器出口處B、C兩點狀態隨基質濃度變化關系 2)反應溫度變化對反應器操作狀態影響模擬研究 操作參數為:廢液體積流量v0L=15 L · h-1,COD初始值CS0=3.40 g · L-1,改變溫度,B、C兩處模擬數據如表 7所示.由表 7中數據可知,在基質初始濃度一定時,隨著溫度的升高,B、C兩處的基質濃度不變,這主要是由于在該溫度范圍內,基質消耗活化能很低,以致消耗速率幾乎不隨溫度變化而形成的結果;但產物CH4、CO2的質量流量隨溫度的升高而升高,同時CO2的增加速率要快于CH4,這主要是由于CO2生成活化能高于CH4,故其生成速率對溫度更為敏感.具體參見 污水處理技術資料或污水技術資料更多相關技術文檔。 ?表7?反應器出口處B、C兩點狀態隨基質溫度變化關系 4 結論 1)通過對反應器主反應區停留時間分布的考察,主反應區流型可以用一平推流區與兩個并聯的全混區進行串聯組成,各區所占體積分率隨反應過程中所產氣體流量不同而不同,隨著氣體流量的增大,平推流區所占體積分率減小. 2)次反應區由平推流區和全混區并聯組合而成,整個厭氧反應器由主反應區和次反應區串聯組合而成,根據實驗數據可知,C點出口處CH4體積流量最大誤差為9.67%,在可允許的范圍內,說明該組合模型較好地模擬了反應器的實際狀態. 3)采取單因素分析方法,模擬了基質初始COD和溫度變化對反應器出口狀態的影響,發現產物CH4、CO2的質量流量隨基質濃度、溫度的升高而升高;在304.15~312.15 K范圍內,溫度的變化對出口處基質濃度的影響不大.




表1?不同氣體流量時分布電導率隨時間變化關系



?
表3?不同氣體流量時流動模型參數計算值








